Artículos científicos
Asimilar mejor con el relevador Zelio mediante el uso del aprendizaje significativo
Assimilate better with the Zelio relay through the use of meaningful learning
Assimilate melhor com o relé Zelio através do uso de aprendizado significativo
Asimilar mejor con el relevador Zelio mediante el uso del aprendizaje significativo
RIDE. Revista Iberoamericana para la Investigación y el Desarrollo Educativo, vol. 8, núm. 15, 2017
Centro de Estudios e Investigaciones para el Desarrollo Docente A.C.
Recepción: 01 Enero 2017
Aprobación: 01 Julio 2017
Resumen: Una de las preocupaciones en la Universidad Tecnológica de Altamira (UTA) es que sus alumnos egresen desarrollando habilidades que los conduzcan a pensar, lograr más y asimilar mejor mediante la enseñanza conocida como aprendizaje significativo aplicado a un relevador Zelio; el fin es lograr capacidades para conciliar los requisitos de nuevos programas de estudio con la facilidad de abordar los temas que se involucran, desarrollando contenidos que cumplan los objetivos de estudio con el objeto de dejar explicado lo que puede resultar de difícil comprensión. El trabajo va dirigido a estudiantes de Mecatrónica, por lo que se buscaron problemas ilustrativos de cada contenido, lo que constituye un apoyo asombroso al aprendizaje.
Palabras clave: aprendizaje significativo, PLC, relevador zelio, sistemas automatizados.
Abstract: One of the concerns at the Technological University of Altamira (UTA) is that their students graduate developing skills that lead them to think, more achievements and assimilate better by the knowledge known as: significant learning applied to a Zelio relay; the goal is to reach capacities to reconcile the requirements of new study programs with the ease of addressing issues that are involved, developing content that meets the study objectives in order to explain what can be difficult to understand. The work is directed to the mechatronic´s students, so they looked for illustrative problems of each content, which is an amazing support for learning.
Keywords: significant learning, PLC, zelio relay, automated systems.
Resumo: Uma das preocupações da Universidade Tecnológica de Altamira (UTA) é que seus alunos se formaram em desenvolvimento de habilidades que os levam a pensar, alcançar mais e assimilar melhor ao ensinar conhecido como aprendizado significativo aplicado a um relé Zelio; O objetivo é alcançar a capacidade de conciliar os requisitos de novos programas de estudo com a facilidade de abordar as questões envolvidas, desenvolvendo conteúdo que atenda aos objetivos do estudo, a fim de explicar o que pode ser difícil de entender. O trabalho destina-se a estudantes de mecatrônica, então eles buscaram problemas ilustrativos de cada conteúdo, o que é um suporte incrível para aprender.
Palavras-chave: aprendizagem significativa, PLC, zelio relay, sistemas automatizados.
Introducción
En la actualidad, la educación se dirige principalmente a la transmisión de información, dejando de lado aspectos como la interacción, el desarrollo de pensamientos propios, la colaboración, el aprendizaje significativo y la práctica; si bien es cierto que se han realizado cambios en los programas de estudio según las necesidades del sector productivo, falta mucho por trabajar. Es por esto que la UTA busca en sus estudiantes aplicar la enseñanza aprendizaje significativo para asimilar mejor con el relevador Zelio.
Los relevadores Zelio son usados en sistemas automatizados y se manejan en aplicaciones residenciales como industriales, remplazando el uso de timers, contadores y relevadores físicos, haciendo también la función de un controlador lógico programable PLC.
Los controladores lógicos programables son miembros de estado sólido de la familia de las computadoras, que utilizan circuitos integrados en lugar de dispositivos electromecánicos para implementar funciones de control, y son capaces de almacenar instrucciones, como secuencias, tiempos, conteos, manipulación de datos y comunicación para controlar máquinas y procesos industriales (Bryan, 1997).
Haciendo uso del aprendizaje significativo, se persigue que el estudiante piense, analice y construya su conocimiento basándose en las ideas y situaciones que posee, presentando la dificultad y luego identificando las necesidades de aprendizaje, dotando de significado a un nuevo contenido con resultados de solución, enfocándose en asimilar mejor con el relevador Zelio para lograr más y aprender mejor en sistemas automatizados.
Las Universidades Tecnológicas en México requieren que sus profesores busquen técnicas de enseñanza que hagan las clases didácticas, entretenidas, donde colaboren todos los educandos sin dejar que se aísle alguno, llevándolos de la mano no solo en lo académico sino también en el desarrollo e integración de valores personales, sociales y ecológicos, por eso se requieren cambios en el proceso de enseñanza con el fin de satisfacer las necesidades de nuestros alumnos en el sector productivo, partiendo desde un punto de vista cognoscitivo. La pregunta que guía esta investigación, entonces, es:
¿Cómo asimilar mejor con el relevador Zelio mediante el uso del aprendizaje significativo en la carrera de Mecatrónica en la UTA?
En este trabajo se plantean situaciones de la vida cotidiana a los estudiantes, donde comprendan y construyan su propio conocimiento tomando en cuenta los conocimientos previos que ya poseen sobre un inconveniente de la vida real, presentando la dificultad e identificando la necesidad que los lleve a soluciones de aprendizaje en sistemas automatizados de aplicación industrial.
Fundamentos teóricos
Los sistemas automatizados tienen como objetivo la sustitución del hombre por la maquina en tareas específicas. Esta situación es muy censurada y tiene connotaciones más complejas de las que puede parecer en una primera aproximación. Las ventajas que ofrece la automatización son: producir una calidad constante, proveer cantidades necesarias en el momento preciso, aumentar la seguridad del personal que labora, incrementar la productividad y flexibilidad de la herramienta.
DiFrank (2007) define el término de automatización como “aquellas operaciones automáticas realizadas por un aparato, proceso o sistema que están controlados por elementos mecánicos o electrónicos que actúan como los órganos del ser humano”. La automatización constituye la base de disciplinas en materias como: neumática, hidráulica, controladores lógicos programables, instrumentación, automatización y control de procesos cuyas aplicaciones industriales son de importancia para la vida cotidiana de los estudiantes y de la sociedad.
Este proyecto va enfocado asimilar mejor en sistemas automatizados con el relevador Zelio conduciendo a los estudiantes al conocimiento de procesos electroneumáticos mediante el aprendizaje significativo; en 1963, Ausubel hizo su primer intento de explicación de una teoría cognitiva del aprendizaje verbal significativo publicando la monografía “The Psychology of Meaningful Verbal Learning”; en el mismo año, se celebró en Illinois el Congreso Phi, Delta, Kappa, en el que intervino con la ponencia “Algunos aspectos psicológicos de la estructura del conocimiento”. Podemos considerar a la teoría que nos ocupa como una teoría psicológica del aprendizaje en el aula (Ausubel,1973).
El aprendizaje significativo es el proceso según el cual se relaciona un nuevo conocimiento con la estructura cognitiva del que aprende de forma no arbitraria y sustantiva o no literal. Esa interacción se produce con aspectos relevantes, que reciben el nombre de subsumidores o ideas de anclaje (Ausubel, 1976).
De acuerdo con la definición que propone Ausubel nos damos cuenta de la capacidad de significados que se hace con la nueva información, obteniendo deducciones entre la interacción de subsumidores relevantes de la estructura cognitiva y la nueva información; como consecuencia, esos subsumidores se enriquecen y modifican, dando lugar a nuevos subsumidores o ideas-ancla potenciados y explicados usados para subsecuentes conocimientos.
El conocimiento incluye, necesariamente, un proceso de asimilación a estructuras anteriores; es decir, una integración con estructuras previas. De esta forma, la asimilación maneja dos elementos: lo que se acaba de conocer y lo que significa dentro del contexto del ser humano que lo aprendió. Por esta razón, conocer no es copiar lo real, sino actuar en la realidad y transformarla (Alonso, 2010).
El aprendizaje significativo es una teoría psicológica porque se ocupa de los procesos mismos que el individuo pone en juego para aprender. Pero desde esa perspectiva no trata temas relativos a la psicología misma ni desde un punto de vista general, ni desde la óptica del desarrollo, sino que pone el énfasis en lo que ocurre en el aula cuando los estudiantes aprenden, en la naturaleza de ese aprendizaje, en las condiciones que se requieren para que este se produzca, en sus resultados y, consecuentemente, en su evaluación (Ausubel, 2002).
Pozo (1989) considera la teoría del aprendizaje significativo como una teoría cognitiva de reestructuración; para él, se trata de una teoría psicológica que se construye desde un enfoque organicista del individuo y que se centra en el aprendizaje generado en un contexto escolar. Se trata de una teoría constructivista, ya que es el propio individuo el que genera y construye su aprendizaje. El origen de la teoría del aprendizaje significativo está en el interés que tiene Ausubel por conocer y explicar las condiciones y propiedades del aprendizaje, que se pueden relacionar con formas efectivas y eficaces de provocar de manera deliberada cambios cognitivos estables, susceptibles de dotar de significado individual y social.
Dado a lo anterior se observa que los aprendizajes que se producen en las instituciones educativas deben ser realistas, científicamente practicables, ocupándose del carácter de comunicación y simbólico, con el sentido de encontrar preguntas que hacen que se proporcionen significado, prestando atención a cada uno de los factores que los llevan a la solución.
El aprendizaje significativo es el proceso según el cual se relaciona un nuevo conocimiento o información con la estructura cognitiva del que aprende de forma no arbitraria y sustantiva o no literal. Esa interacción con la estructura cognitiva no se produce considerándola como un todo, sino con aspectos relevantes presentes en la misma, que reciben el nombre de subsumidores o ideas de anclaje (Moreira, 1997).
La presencia de ideas, conceptos o proposiciones inclusivas, claras y disponibles en la mente del aprendiz es lo que dota de significado a ese nuevo contenido en interacción con el mismo (Moreira, 2000a). Pero no se trata de una simple unión, sino que en este proceso los nuevos contenidos adquieren significado para el sujeto produciéndose una transformación de los subsumidores de su estructura cognitiva, que resultan así progresivamente más diferenciados, elaborados y estables (ibídem).
Para que se produzca el aprendizaje significativo, según Rodríguez (2004), han de darse las siguientes condiciones fundamentales:
Actitud potencialmente significativa de aprendizaje por parte del aprendiz, o sea, predisposición para aprender de manera significativa.
Presentación de un material potencialmente significativo. Esto requiere: por una parte, que el material tenga significado lógico, esto es, que sea potencialmente relacionable con la estructura cognitiva del que aprende de manera no arbitraria y sustantiva.
Existencia de ideas de anclaje adecuados en el sujeto que permitan la interacción con el material nuevo que se presenta.
Se busca motivar a los estudiantes en el proceso, enfocándose en la comprensión en vez de la memorización, promoviendo la elaboración de ideas, ayudando a plantearse interrogantes que cambien su forma de pensar en la búsqueda de soluciones; para ello, el trabajo en equipo es fundamental poniendo de manifiesto la exposición del aprendiz con puntos de vista alternativos al suyo estimulando a plantearse nuevos interrogantes compartiendo responsabilidades en el manejo de situaciones.
El aprendizaje significativo puede considerarse una idea suprateórica que resulta compatible con otras teorías constructivistas subyaciendo a las mismas. Con lo anterior podemos darnos cuenta que la construcción del conocimiento se concluye significativamente cuando más explicativo es el modelo mental (Moreira, 1997).
Según Maya, Ocampo, González y Medellín (2012), el modelo mental es la forma interna del pensamiento, y es de ahí donde parte su realidad desarrollando su potencial de aprendizaje; sin embargo, las condiciones para lograr esto son su actitud positiva y contenido, de tal forma que el modelo es el interior y lo exterior es la idea plasmada en papel mediante un diagrama que desarrolla la creatividad, eficacia y productividad facilitando el recuerdo y la comprensión, permitiendo que el cerebro trabaje de forma asociativa, de manera que es mejor analizar, pensar y aprender.
Metodología
En la presente investigación se propuso un problema que despertara el interés de los estudiantes al reconocer profundamente conceptos y objetivos que se requieren aprender; los ejercicios se relacionaron con dificultades y situaciones de la vida diaria para que los alumnos encontraran sentido en el trabajo que realizaban. Las cuestiones de la vida diaria dirigen a los educandos a la toma de decisiones haciendo juicios basados en hechos; de esta forma se justifican sus razonamientos con los objetivos de aprendizaje.
Se establecieron reglas y roles de trabajo con anticipación compartiéndolas con los miembros del grupo. Al enfrentarse al problema, los alumnos analizaron el contexto presentado en el ejercicio lo siguiente: discutiendo en equipos la manera de percibir el escenario, identificando objetivos de aprendizaje que cubrieran la dificultad planteada por el profesor, reconociendo la información que se tiene, elaborando un listado de lo que se conoce sobre el tema, determinando el aprendizaje entre los diferentes miembros del grupo y planteando una propuesta de solución para el problema con base en ideas generadas.
El equipo propició abordar el problema tomando en cuenta las preguntas iniciales de la dificultad donde se identificaban los vínculos con el aprendizaje previo, de esta forma se mantuvo a cada alumno trabajando, sacando ideas y nuevos conocimientos.
De acuerdo con Glaser (1991), se pueden establecer claramente tres principios relacionados con el aprendizaje y los procesos cognitivos: el aprendizaje es un proceso constructivo y no receptivo, el proceso cognitivo llamado metacognición afecta el uso del conocimiento, y los factores sociales y contextuales tienen influencia en el aprendizaje.
Las redes semánticas no son solamente una manera de almacenar información, ellas también tienen influencia sobre la forma cómo se le interpreta y memoriza. Por ejemplo, cuando se lee un texto nuevo, ciertos pasajes activarán las redes que contienen el conocimiento existente necesario para construir y retener el significado del nuevo texto. Si esto no ocurre, se inhibe la comprensión de la lectura (Gijselaers, 1996).
La metacognición afecta el aprendizaje
Este segundo principio señala que el aprendizaje es más rápido cuando los estudiantes poseen habilidades para el auto-monitoreo, es decir, para la metacognición. La metacognición es vista como un elemento esencial del aprendizaje experto: establecimiento de metas (¿qué voy a hacer?), selección de estrategias (¿cómo lo estoy haciendo?) y la evaluación de los logros (¿funcionó?). La resolución exitosa de problemas no solo depende de la posesión de conocimiento, sino también del uso de métodos de resolución para alcanzar metas. Los buenos estudiantes detectan cuándo entendieron o no un texto y saben cuándo utilizar estrategias alternativas para comprender los materiales de aprendizaje.
Se propuso usar una dificultad utilizando el relevador Zelio que siguiera al estudiante durante el desarrollo del proceso examinando las características del aprendizaje significativo aplicado al problema con el fin de provocar la comprensión de conceptos en el desempeño académico; proponiendo el problema para analizarlo, situándose en el contexto de la discusión en cada equipo de trabajo. Se buscó que los objetivos del curso fueran incorporados en el diseño del problema, conectando el conocimiento anterior a nuevos conceptos, motivando la búsqueda independiente de la información a través de los medios disponibles para el alumno.
Problema propuesto
Diseñar un programa que responda a los elementos de entrada conectados en un relevador Zelio. La Tabla 1 indica las configuraciones requeridas que al oprimir interruptores hagan que un pistón de doble efecto se active y regrese a su posición de vástago retraído; con esto se indica que la salida del relevador Zelio se activará cada que la combinación se verdadera.

Se trabajó en equipos con opinión de alumnos mediante lluvia de ideas exponiendo las teorías sobre las causas del problema y su forma de resolverlo. Estas se escribieron en libreta para ser aceptadas o rechazadas, generándose también las siguientes preguntas con marcada frecuencia en los equipos de trabajo: ¿Cómo se realiza la solución del proceso? ¿Qué diferencia hay entre un interruptor y un pulsador? ¿Cuáles son las diferencias de utilizar un elemento como entrada o salida? ¿Por qué se realiza la conexión eléctrica en módulo didáctico?
Durante la elaboración de la práctica se formaron cuatro equipos del tercer cuatrimestre de seis personas cada uno; el profesor permitió laborar con quien ellos escogieran y se sintieran cómodos; el tiempo que se proporcionó para dar solución a la situación fue una clase de dos horas en el laboratorio de automatización en el área de Mecatrónica.
Los estudiantes organizaron un reporte con las cosas que requerían hacer para dar solución a la dificultada planteada por el profesor, utilizando su mente y manera de pensar definiendo claramente los conocimientos previos y la necesidad de incorporar lo nuevo con base en los cuestionamientos de cada uno, respondiendo y probando las combinaciones con fines de encontrar la respuesta adecuada a la solución.
El tiempo que se proporcionó para resolver el problema fue una clase de dos horas, partiendo de conocimientos previos en clase; también se requirió una demostración práctica del tema en el laboratorio la cual se demostró de forma Kinestésica con los alumnos, de esta manera el conocimiento se amalgama pues los estudiantes traen las ideas del aula y las comprueban al tener contacto con los equipos de prueba.
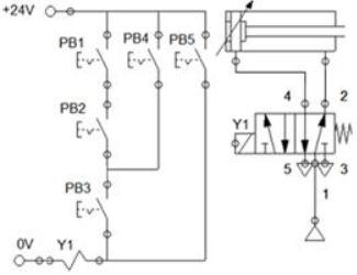
Las indicaciones para esta prueba son las siguientes: los estudiantes deben hacer uso de sus conocimientos de controladores lógicos programables para realizar la conexión que se pide, alcanzando a comprender los conceptos del problema, automatización, conexión de interruptores, identificación de elementos de entrada, elementos de salida, pistón de doble efecto, fuente de alimentación de 24 volts, alimentación de corriente alterna al toma corriente y uso del relevador Zelio. En la Figura 1 se muestra el diagrama eléctrico propuesto para la búsqueda de solución del problema.

Los instrumentos de evaluación se aplicaron respecto a cuatro preguntas realizadas con más frecuencia por cada uno de los equipos midiendo los resultados y encontrando efectos favorecedores de aprendizaje, lo que sirvió para medir el progreso de aprovechamiento de los estudiantes de tercer cuatrimestre de la carrera de Mecatrónica.
Discusión
Una de las fortalezas del método aprendizaje significativo es que requiere interacción personal medido por el lenguaje que los estudiantes expresan entre ellos con el profesor; por eso, se reclama el lenguaje como una función cognitiva superior que caracteriza a la especie humana, actuando como mediador entre pensamiento, acción en un medio social; determinando los conceptos y condiciones del desarrollo cognitivo.
Conocimiento, lenguaje y realidad van de la mano, resaltando el lenguaje como tal, porque se demuestra lo que el estudiante tiene en el interior y lo saca a la luz, de esa forma el profesor detecta el nivel de conocimiento que tiene para apoyarlo; en el caso de requerir asesoría se refuerza y si sus conocimientos son buenos el alumno comparte lo que se sabe con sus compañeros como un trabajo colaborativo para alcanzar la meta trazada en el nivel cognoscitivo que se requiere.
Con base en el problema propuesto se observó comprensión en la situación a resolver, trabajando en equipo, propiciando el hábito de pensar, comprendiendo entre el conocimiento que es útil con el fin de mejorar el aprendizaje significativo.
Las restricciones que se presentaron en algunos alumnos fue que no contaban con una actitud significativa de aprendizaje, entonces se observó que las ideas de anclaje pertinentes a la estructura cognitiva del aprendiz no estaban presentes y, si ese era el caso, el aprendizaje significativo no se reforzaba; para dar solución a esta situación hubo una interacción personal de significados entre diferentes alumnos protagonistas, lo que determino su consecución.
Finalmente se logró asimilar mejor con el relevador Zelio, pero tomando en cuenta los conocimientos previos que el alumno posee, esto responde a la pregunta de investigación, ratificando que el aprendizaje significativo es una forma eficaz de enseñanza en la UTA.
Conclusiones
El uso del Aprendizaje significativo en la UTA mostró un progreso en el aprovechamiento académico de los estudiantes, mostrados en la Tabla 2, preguntas uno y tres: ¿Qué diferencia hay entre un interruptor y un pulsador? ¿Cómo relaciono el diagrama eléctriconeumático propuesto con la solución del problema? En la primera, los 24 estudiantes comprendieron el cuestionamiento, en la pregunta tres 20 de 24 relacionaron el diagrama electroneumático con la solución de la dificultad; sus comentarios fueron un reflejo de lo aprendido en otras materias como: circuitos eléctricos y sistemas electo-neumáticos donde relacionaron los conocimientos previos con los actuales reforzando el aprendizaje significativo.

En la Tabla 2, pregunta dos: ¿Cuáles son las diferencias de utilizar un elemento como entrada o salida? Se observa en este cuestionamiento que 17 alumnos de 24 comprendieron; podemos deducir que el nuevo conocimiento que se integra al previo hace falta reforzarlo, entonces se acercaron al interlocutor para recibir explicación donde se exponía que todos los elementos de entradas son: interruptores, sensores de cualquier tipo y limit switch; los elementos de salida son bobinas solenoides en electroválvulas, lámparas de cualquier tipo y buzzer.
En la Tabla 2, pregunta cuatro: ¿Por qué se realiza la conexión eléctrica en módulo didáctico? Al alumno le intereso ir más adelante con su aplicación didáctica, expresando su sentimiento de seguridad al instante de realizar conexiones con energía eléctrica sin temor a recibir una descarga.
Los resultados de la investigación con aprendizaje significativo arrojaron un buen método de utilizado para el aprovechamiento de los estudiantes. En la Figura 2 se muestra la solución de los alumnos planteada en la programación final con el relevador Zelio.

Bibliografía
Alonso, Ma. del C. (2010) “Variables del aprendizaje significativo para el desarrollo de competencias básicas” (1ra ed.): 6, p.7-9. Consultado el 12/11/2017 de: Consultado el 12/11/2017 de: http://www.aprendizajesignificativo.es/mats/Variables .
Ausubel, D. P. (1973). “Algunos aspectos psicológicos de la estructura del conocimiento”. En Elam, S. (Comp.). La educación y la estructura del conocimiento. Investigaciones sobre el proceso de aprendizaje y la naturaleza de las disciplinas que integran el currículum. Buenos Aires: El Ateneo, p. 211-239.
Ausubel, D. P. (1976). Psicología educativa. Un punto de vista cognoscitivo. México: Trillas.
Ausubel, D. P. (2002). Adquisición y retención del conocimiento. Una perspectiva cognitiva. Barcelona: Paidós.
Bryan, L, A. (1997). Programmable Controllers Theory and Implementation. (2nd edition). L.A, Estados Unidos: Stephanie Philippo.
DiFrank P.E. (2007),"Discussion of the various levels of automation”. Published in Cement Industry Technical Conference Record, IEEE, doi:10.1109/CITCON.2007.358985, p.45-62.Conference Location: Charleston, SC,USA.
Gijselaers W. H. (1996) Connecting problem based practices with educational theory. In Wilkerson L, Gijselaers W.H. (eds.) Bringing Problem-Based Learning to Higher Education: Theory and Practice, San Francisco: Jossey-Bass Publishers, p. 13-21.
Glaser R. (1991) “The Maturing of the relationship between the science of learning and cognition and educational practice”. Published in The Journal of the European Association for Research on Learning and Instruction (EARLI):1(2), 129-144, doi.org/10.1016/0959-4752(91)90023-2.
Maya, E.U., Ocampo, J.L., González H.G. & Medellín V. (2012). Contrastación metodológica de mapas mentales que modifica el aprendizaje significativo en los alumnos de la UTA. Academia Journals Celaya: 4, p. 1855-1860.
Moreira, M. A. (1997). Aprendizagem Significativa: um conceito subyacente. En M.A. Moreira, C. Caballero Sahelices y M.L. Rodríguez Palmero, Eds. Actas del II Encuentro Internacional sobre Aprendizaje Significativo. Servicio de Publicaciones. Universidad de Burgos: p.19-44.
Moreira, M. A. (2000 a). Aprendizaje Significativo: teoría y práctica. Madrid: Ed. Visor.
Pozo, J. I. (1989). Teorías cognitivas del aprendizaje. Madrid: Ed. Morata.
Rodríguez, M.L. (2004). “La teoría del aprendizaje significativo”. Ponencia presentada en la First International Conference on Concept Mapping. Pamplona, España: 14-17 de septiembre, p. 535-544.