Artículos
Planta de Tratamiento Inteligente de Aguas Residuales con un Sistema y Método de Monitoreo
Intelligent Wastewater Treatment Plant with a System and Monitoring Method
Planta de Tratamiento Inteligente de Aguas Residuales con un Sistema y Método de Monitoreo
Conciencia Tecnológica, núm. 65, pp. 33-47, 2023
Instituto Tecnológico de Aguascalientes
Recepción: 02 Marzo 2023
Aprobación: 30 Junio 2023
Resumen: Se implementa una plataforma tecnológica con una planta tratadora de aguas residuales por medio de conectividad al Internet de las Cosas (IdC) para su control, así como su monitorización. La planta tratadora recibe aguas residuales provenientes de baños, mingitorios, regaderas y/o lavamanos. El método de tratamiento que se emplea es sustentable, porque el proceso se lleva a cabo de manera biológica haciendo uso del sistema de lodos activados, todo ello monitoreado desde una aplicación móvil, que recibe la información de sensores para su monitorización, control y automatización inteligente. La planta puede ser de gran ayuda para solucionar el problema de la escasez del agua y la sobreexplotación de los 190 mantos acuíferos de México ya que el objetivo es reutilizar las aguas residuales para el riego de áreas verdes. Con el sistema de monitoreo se han automatizado los procesos de la planta para reducir su supervisión. Se realizó un análisis del agua saneada y se observó que el agua cumple con la Norma Oficial Mexicana NOM-003 de la Secretaría de Medio Ambiente y Recursos Naturales (SEMARNAT), la cual establece los límites máximos permisibles de contaminantes para las aguas residuales tratadas que se reúsen en servicios al público. La planta tiene la capacidad de tratar 8 mil litros de agua en un periodo de 8 horas. Además, la aplicación es accesible para daltónicos debido a que cumple con las pautas de la Web Content Accessibility Guidelines (WCAG).
Palabras clave: Lodos activados, aplicación móvil, sensores, nom-003 del SEMARNAT.
Abstract: A technological platform is implemented with a wastewater treatment plant with connectivity to the Internet of Things (IoT) for its control, as well as its monitoring. The treatment plant receives wastewater from bathrooms, urinals, showers and/or sinks. The treatment method used is sustainable, because the process is carried out biologically since it makes use of the activated sludge system, all monitored from a mobile application, which receives information from sensors for monitoring, control and intelligent automation. The plant can be of great help to solve the problem of water scarcity and overexploitation of the 190 aquifers of Mexico since the objective is to reuse wastewater for irrigation of green areas. The monitoring system is intended to automate the plant to reduce its supervision. An analysis of the sanitized water was carried out and it was observed that the water complies with the Official Mexican Standard NOM-003 of the Ministry of Environment and Natural Resources (SEMARNAT), which establishes the maximum permissible limits of contaminants for treated wastewater that is reused in services to the public. The plant has the capacity to treat 8 thousand liters of water in a period of 8 hours. In addition, the application is accessible to color blind because it complies with the guidelines of the Web Content Accessibility Guidelines (WCAG).
Keywords: Activated sludge, mobile application, sensors, semarnat NOM-003.
Introducción
En México, según Gaona cada cuatro segundos se generan alrededor de un millón de litros de aguas residuales y de las 2,300 plantas de tratamiento municipales, solo funcionan el 40% [ 1]. Las aguas que no son tratadas llegan eventualmente a ríos, cuerpos de agua y océanos [ 1]. Particularmente, se pretende reutilizar el agua de los sanitarios, mingitorios, lavabos y/o regaderas para el riego de áreas verdes en: instituciones, espacios públicos, empresas, fraccionamientos residenciales, entre otros. Esto, a través de una planta de tratamiento inteligente de aguas residuales, sustentable y compacta con la ayuda de un sistema de monitoreo.
La escasez del agua es un problema generado por la acelerada urbanización, el incremento en las actividades agrícolas, la degradación del suelo, entre otras causas [ 2]. En muchos lugares la mayoría del agua residual que es tratada se lleva a cabo a través de procesos químicos tales como la desinfección con cloro. [ 3] La OMS (Organización Mundial de la Salud) estima que en el 2025 la población mundial vivirá en zonas con escasez de agua. En México, el 42.11% de los acuíferos y 13.73% de las cuencas ya no tienen disponibilidad de agua [ 4].
Las plantas de tratamiento están especializadas para someter las aguas a procesos físicos, químicos o biológicos que permiten devolverle sus características naturales. En algunas ocasiones dichas plantas cuentan con sistemas de monitoreo que permiten conocer las condiciones en las que están trabajando. Desde algunos años, se han hecho diferentes esfuerzos para mejorar estos sistemas de monitoreo. Uno de ellos es un sistema de medición y visualización del potencial de hidrógeno para un prototipo de planta de tratamiento de aguas residuales que emplea lodos activados, el cual calcula el nivel de pH en el agua a través de un electrodo que mide la variación de voltaje [ 5]. Recientemente también se ha desarrollado con fines de experimentación un prototipo de biorreactor que controla la temperatura y humedad para la producción de co-compostaje, usando lodos de planta de tratamiento de aguas residuales y residuos sólidos orgánicos. Dicho biorreactor usa FreeRTOS como sistema operativo y una placa Arduino Mega 2560, que permite su supervisión desde el laboratorio y remotamente a través de Internet [ 6].
El presente artículo muestra una plataforma tecnológica para reutilizar el agua proveniente de baños, lavamanos, mingitorios y/o regaderas de una manera inteligente, sustentable y accesible, cuyo objetivo es mitigar el problema de la escasez y desperdicio del agua. Dicha tecnología consta de una planta de tratamiento de agua, que trata el agua a través de un proceso biológico utilizando lodos activados que además cuenta con un circuito integrado a la planta que monitorea el pH, la cantidad de flujo de agua, el nivel del agua tratada dentro de una cisterna, prendiéndose y apagándose de manera automática al tratar la cantidad de agua límite o bien al finalizar el tiempo de tratado del agua. A su vez, la planta es monitoreada a través de una aplicación móvil con la ayuda de sensores. El agua tratada se usa para el riego de áreas verdes en instituciones, espacios públicos, empresas, fraccionamientos residenciales, entre otros. Dicha agua tratada cumple con la NORMA Oficial Mexicana NOM-003-ECOL-1997 de la SEMARNAT.
Fundamentos Teóricos
Lodos activados
El método de lodos activados es un procedimiento para tratar aguas residuales que se basa en el uso de microorganismos, especialmente bacterias facultativas heterótrofas. Estos microorganismos se desarrollan en el agua residual y transforman la materia orgánica disuelta en compuestos más sencillos, como nuevas bacterias, dióxido de carbono y agua. Se trata de un proceso secundario o biológico que se lleva a cabo en una planta de tratamiento de aguas residuales y es el método más comúnmente utilizado tanto en el ámbito municipal como industrial.
Es imprescindible llevar a cabo una evaluación del agua residual antes de iniciar el proceso de tratamiento con lodos activados. Esta evaluación permitirá igualar tanto el flujo como la carga orgánica que entra en el reactor. Una vez que se ha caracterizado el agua residual, se introduce en el reactor, donde se encuentra una población de microorganismos formada principalmente por bacterias suspendidas en el agua, que se conoce como "licor mezclado".
Para mantener un entorno aeróbico en el proceso, el "licor mezclado" se somete a la exposición de aire mediante sistemas de difusión o aeración mecánica, en seguida, el "licor mezclado" se dirige a un tanque de sedimentación secundaria, donde se lleva a cabo la separación del agua residual tratada de los microorganismos y los productos resultantes de la degradación. Una parte de la biomasa separada regresa al reactor con el fin de mantener la concentración deseada de microorganismos en el "licor mezclado", mientras que la otra parte se elimina como desecho y se conoce como "lodo residual".
Los componentes de un sistema de lodos activados incluyen:
El reactor o tanque de aireación es la parte clave de un sistema de lodos activados, donde los microorganismos se mantienen en suspensión y se airean. Su diseño y operación dependen de múltiples variables, como la carga orgánica, la temperatura o la presencia de sustancias tóxicas.
La fuente de aireación que es fundamental ya que permite suministrar oxígeno al sistema. Esta fuente puede ser un soplador con difusores, aeración mecánica o incluso la inyección de oxígeno puro.
El sistema de separación de sólidos, también conocido como tanque de sedimentación, se utiliza para llevar a cabo la separación de los sólidos biológicos del agua tratada.
El sistema de tuberías y bombas que se utiliza para recircular los sólidos biológicos, incluyendo microorganismos y sólidos inertes, desde el sedimentador hasta el reactor biológico. Este proceso se conoce como "recirculación de lodos activados".
Se utiliza una tubería de desecho para eliminar los lodos biológicos que quedan en exceso en el sistema [ 7].
NORMA Oficial Mexicana NOM-003-ECOL-1997.
La presente NORMA Oficial Mexicana tiene como objetivo establecer los límites máximos permitidos de contaminantes para las aguas residuales tratadas destinadas al reúso en servicios públicos, con el fin de proteger el medio ambiente y la salud pública. Es obligatoria para las entidades públicas encargadas del tratamiento y reúso de las aguas residuales. Si el servicio público es llevado a cabo por terceros, estos serán responsables de cumplir con los requisitos de la norma, desde la producción del agua tratada hasta su transporte y entrega.
Los encargados del tratamiento y reutilización de aguas residuales tratadas tienen la obligación de realizar pruebas de muestreo:
Para los coliformes fecales, materia flotante, demanda bioquímica de oxígeno5, sólidos suspendidos totales y grasa y aceites, por lo menos cuatro muestras simples tomadas en días representativos mensualmente.
Para los huevos de helminto, por lo menos dos muestras compuestas tomadas en días representativos mensualmente.
Para los metales pesados y cianuros, por lo menos dos muestras simples tomadas en días representativos anualmente.
El método de prueba a seguir para determinar los valores y concentraciones de los parámetros establecidos en esta Norma Oficial Mexicana son los indicados en las normas mexicanas referenciadas en el punto 2 de la misma. Sin embargo, para el análisis de coliformes fecales, el encargado del tratamiento y reúso del agua residual podrá utilizar el método de prueba establecido en la Norma NMX-AA-102-1987, siempre y cuando pueda demostrar a la autoridad competente que los resultados obtenidos son equivalentes a los obtenidos con el método de tubos múltiples establecido en la Norma NMX-AA-42-1987. Además, los responsables del tratamiento y reúso del agua residual pueden solicitar a la SEMARNAT la aprobación de métodos de prueba alternativos que puedan ser aplicados por otros responsables en situaciones similares.
Esta NORMA Oficial Mexicana no tiene equivalentes en otros países ni se han encontrado disposiciones internas en otros lugares que tengan los mismos elementos y preceptos técnicos y jurídicos que se integran y complementan de manera coherente en ella. Los fundamentos técnicos y científicos que se utilizaron para su elaboración son reconocidos a nivel internacional. Además, no se identificaron normas mexicanas que hayan sido utilizadas como base para su creación [ 8].
Aplicación móvil
Una app móvil es un software diseñado para ser utilizado en un dispositivo móvil como un smartphone o una tablet. Aunque suelen ser programas pequeños con funcionalidades limitadas, estas aplicaciones son capaces de proporcionar servicios y experiencias de alta calidad a los usuarios.
Las aplicaciones móviles se diferencian de las aplicaciones diseñadas para computadoras de escritorio en que no forman parte de sistemas de software integrados. En su lugar, cada aplicación móvil ofrece una funcionalidad aislada y limitada en términos de su alcance.
A pesar de que los dispositivos móviles de hoy en día son más avanzados en términos de tecnología, las aplicaciones móviles todavía se centran en la funcionalidad. Los desarrolladores de aplicaciones móviles permiten a los usuarios elegir las funciones específicas que desean tener en sus dispositivos [ 9].
Sensor
Se trata de un dispositivo que tiene la capacidad de detectar estímulos en su entorno y transformar esa información en una señal eléctrica que puede ser procesada por otros circuitos electrónicos. De esta forma, se pueden generar respuestas específicas y predefinidas en aparatos, sistemas o máquinas. En ciertas aplicaciones, este dispositivo es capaz de convertir un tipo de información en otro para su medición o control.
Los sensores son dispositivos que detectan cambios en las condiciones físicas y alteran sus propiedades eléctricas en respuesta. Por lo tanto, gran cantidad de estos aparatos se emplean en la industria y están sujetos a sistemas electrónicos para adquirir, examinar y enviar datos relacionados con el medio ambiente.
Los sistemas electrónicos que se utilizan en los sensores funcionan con los mismos principios que los circuitos eléctricos. Por lo tanto, el control del flujo de energía eléctrica es crucial para estos dispositivos. Los sensores transforman los impulsos físicos en señales eléctricas. Estas señales se envían a través de una interfaz que las convierte en un código binario, que luego se transmite a una computadora para su procesamiento.
Las características más significativas de los sensores son:
El rango de un sensor se refiere al intervalo o valores mínimo y máximo de la variable física que el sensor es capaz de percibir o medir con precisión.
La amplitud se refiere a la diferencia entre los valores máximos y mínimos de entrada que el sensor puede percibir o medir.
La exactitud se refiere a la capacidad de un sensor para medir con precisión una variable física. El error en la medición se utiliza para describir la precisión del sensor y se define como la diferencia entre el valor medido y el valor real. La exactitud se expresa en términos de porcentaje de la escala completa o de la lectura.
La precisión se refiere a la capacidad del sensor para producir resultados repetibles y consistentes cuando se mide una misma cantidad varias veces.
La sensibilidad es la relación entre la magnitud de la señal de salida generada por el sensor y la magnitud de la variable física que se está midiendo.
La sensibilidad es la relación entre la magnitud de la señal de salida generada por el sensor y la magnitud de la variable física que se está midiendo.
La histéresis es una medida de la diferencia en la respuesta del sensor a la entrada en comparación con la salida que se produce cuando la entrada se cambia de manera ascendente y descendente.
La resolución se refiere a la capacidad del sensor para detectar y medir pequeñas variaciones en la magnitud de la variable que está midiendo.
La reproducibilidad se refiere a la capacidad del sensor para proporcionar mediciones consistentes y repetibles para una misma entrada en condiciones similares
La repetibilidad se refiere a la capacidad de un sensor para producir el mismo resultado en múltiples mediciones bajo las mismas condiciones.
El tiempo de respuesta se refiere al tiempo que tarda el sensor en detectar un cambio en la variable física que está midiendo y producir una respuesta correspondiente en la salida [ 10].
La importancia de cada característica de un sensor depende del tipo de proceso o sistema para el que se utilice. Por ejemplo, si se necesita un sensor para medir los picos de corriente en un motor, la sensibilidad y la velocidad de respuesta serán críticas, mientras que, si se requiere para detectar una persona y abrir una puerta, el rango puede ser más importante. No obstante, independientemente de cuál característica sea más importante para el sistema, todas las características del sensor deben ser consideradas cuidadosamente.
Cada sensor tiene una forma diferente de proporcionar su salida, lo cual puede variar ampliamente dependiendo del tipo de sensor y del sistema de control que se utilice. Los sensores electrónicos típicamente usan protocolos como SPI, I2C o señales analógicas de 3 o 5 voltios para enviar información, mientras que los sistemas de control como los PLC pueden requerir entradas de 4 a 20 mA o 0 a 10 VDC, o utilizar protocolos industriales como RS-485 o Modbus. Es crucial saber qué tipo de salida usar para que el sensor y el sistema de control puedan comunicarse correctamente. Algunos sensores necesitan acondicionamiento de señal, como una celda de carga que requiere un puente de Wheatstone, o amplificación debido a que su señal de salida es muy débil en comparación con otras señales [ 11].
Internet de las Cosas (IdC)
La definición de IdC implica la conexión y la integración de dispositivos y objetos mediante una red, ya sea privada o de Internet. Esta conexión permite que todos los dispositivos sean visibles y puedan interactuar entre sí. Los objetos y dispositivos que se conectan pueden ser parciamente de cualquier tipo, desde ropa hasta sensores.
El IdC es un tema muy amplio con muchas aplicaciones posibles. Aunque no es nada nuevo que los dispositivos estén conectados y tengan cierto grado de inteligencia, lo que hace única a la propuesta del IdC es cómo se implementa en la actualidad. La idea principal es que los dispositivos estén conectados directamente a Internet, lo que les permite recopilar y transmitir datos e información a otros dispositivos. Es esencial que esta información se pueda almacenar y analizar para mejorar tanto el funcionamiento del propio dispositivo como el de otros dispositivos. [ 12].
Potencial pH
El pH o potencial de hidrógeno, es un parámetro ampliamente utilizado para evaluar y cuantificar el grado de acidez o alcalinidad de una sustancia o solución. Representa la concentración de iones de hidrógeno (H+) presentes en la muestra en cuestión, lo cual influye en sus propiedades químicas y su interacción con otras sustancias.
La escala de pH se extiende de 0 a 14, donde el valor neutro se establece en 7. Por debajo de 7, las sustancias se consideran ácidas, indicando una mayor concentración de iones de hidrógeno. A medida que el pH disminuye, la acidez aumenta. Por encima de 7, las sustancias se vuelven alcalinas o básicas. A medida que el pH se incrementa por encima de 7, la alcalinidad aumenta.
El conocimiento del pH es esencial en numerosos campos, como la química, la biología, la medicina, la agricultura y la conservación ambiental. Permite comprender mejor las propiedades y comportamiento de las sustancias, su influencia en los procesos biológicos y ambientales, así como la capacidad de reacción con otras sustancias. Además, el control y ajuste del pH es fundamental en muchas aplicaciones prácticas, como la industria alimentaria, el tratamiento de aguas, la investigación científica y la producción farmacéutica. [ 13].
Materiales y Métodos
La planta de tratamiento realiza un proceso de tratamiento de agua el cual inicia cuando el agua proveniente de los baños, mingitorios, regaderas y/o lavamanos pasa a través de una tubería y el agua llega al cárcamo de bombeo el cual se encuentra bajo tierra para posteriormente ser trasladada con una bomba sumergible y una tubería hacia la planta de tratamiento (hecha de acero inoxidable) llegando a la parte del reactor, la forma del rector biológico consta de un prisma rectangular, en esta parte el agua es tratada a través del proceso de lodos activados, es decir que es una planta biológica, además es sustentable debido a que cuando la planta cuenta con un exceso de lodos estos pueden ser usados como composta. El reactor tiene una capacidad de contener ocho mil litros (8m.) de agua, en la parte inferior del reactor se encuentran doce difusores, los cuales, a través de un soplador, el cual está conectado a una conexión de tomacorriente de 120V y ensamblado a un tubo, envía la aeración correspondiente para que los difusores creen burbujas para oxigenar el agua y así poder generar los lodos activados. En las Figura 1, Figura 2 y Figura 3 se puede observar el modelo de la planta de tratamiento en diferentes perspectivas.



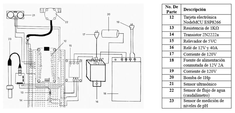
Además, los lodos pueden reproducirse al descomponer los residuos fecales. Una vez que el agua es tratada, esta pasa hacia el sedimentador en el cual los lodos se precipitan y retornan en dirección al reactor, posteriormente se da el paso del agua hacia el clorador, donde hay seis pastillas de cloro de 15g, dichas pastillas se tienen que recolocar cada seis días. Al final el agua es trasladada a una cisterna para el riego de áreas verdes, cumpliendo con la norma oficial mexicana NOM-003-ECOL-1997 del SEMARNAT la cual indica que el límite de contaminantes debe ser 240 NMP/100ml de coliformes fecales, 1hl de huevos de helminto, 15 mg/l de grasas y aceites, 20mg/l de DBO y 20mg/l de SST. Así mismo, la planta cuenta con un novedoso sistema de monitoreo, el cual contiene una tarjeta electrónica NodeMCU ESP8266, la cual está conectada a una resistencia de 1KΩ, un transistor 2N2222a, un relevador de 5VC que se a su vez se conecta a un relé 12V 40A, este se alimenta a través de una corriente de 120V y a una fuente de alimentación conmutada de 12V 2A que igual es alimentada con una corriente de 120V.
La bomba de 1hp de la planta de tratamiento, está conectada al relé 12V 40A. El sistema de monitoreo consta en que el usuario establece una cantidad de horas personalizada para apagar o prender la bomba de la planta a través de una aplicación móvil la cual envía los datos al servidor de Google Firebase, dichos datos son procesados por la tarjeta electrónica NodeMCU ESP8266.
Cuando se establece la cantidad de horas, la bomba de la planta se apaga automáticamente o se prende en el horario establecido, en caso de que la bomba se apague o se prenda se envía un dato al servidor para que en la aplicación móvil se vea el estado de la planta e incluso, sea alertado al usuario a través de una notificación. La bomba, también se apaga en caso de que la cisterna en la que se almacena el agua tratada se llene, esto se sabe gracias a que un sensor ultrasónico está enviando al servidor el porcentaje del nivel del agua en la cisterna, el cual también es obtenido y procesado en la aplicación móvil. A su vez, también hay un sensor de flujo de agua que mide el flujo de salida de agua por día, este dato se manda cada día al servidor de manera automática para poder ser plasmado en la aplicación a manera de gráfica.
Resultados y Discusión
Como resultado del trabajo de investigación, se desarrolló una planta de tratamiento de agua inteligente la cual ofrece una forma de mitigar la sobreexplotación de los mantos acuíferos mediante la reutilización de las aguas residuales de baños.
Previo a la fabricación e instalación de la primera planta de tratamiento inteligente se realizó un estudio en el Centro de Estudios Tecnológicos industrial y de servicios No. 155 "Josefa Ortiz de Domínguez" (CETis No. 155). En el cual se determinó que los baños producían un consumo de agua de aproximadamente 8,000 litros de agua durante una jornada. Con este dato, se procedió a fabricar la planta de tratamiento con dicha capacidad, además se desarrolló la aplicación móvil conectada a dicha planta aplicando IdC. En la Figura 5 se muestra la fotografía de la planta instalada que actualmente está en funcionamiento.
Además, incluye un sensor de pH que medirá los datos cada hora, dichos datos también serán enviados al servidor automáticamente y serán procesados y representados en una gráfica. Como se menciona previamente, todo el proceso de monitoreo es automático haciendo que la planta de tratamiento sea inteligente. Cabe recalcar que la aplicación sigue las directrices WCAG, haciéndola accesible e inclusiva para discapacitados visuales como daltónicos. En la Figura 4 se muestra el circuito del sistema de monitoreo.


Tras la fabricación e instalación de la planta en el CETis No. 155 se realizó un análisis microbiológico del agua saneada y al analizarla se observó que el agua cumple con la Norma Oficial Mexicana NOM-003 de la SEMARNAT, la cual establece los límites máximos permisibles de contaminantes para las aguas residuales tratadas que se reúsen en servicios al público. Los datos obtenidos del análisis del agua saneada encajan dentro de los límites del tipo de reúso “SERVICIOS AL PÚBLICO CON CONTACTO INDIRECTO U OCASIONAL”, por lo que se decidió que el agua saneada sería usada para riego de áreas verdes. Dichos límites se observan en la Tabla 1. Los resultados del análisis microbiológico del agua proveniente de la planta de tratamiento se muestran en la Tabla 2.


Cabe mencionar que para el desarrollo de la aplicación móvil se realizó un diseño de tipo dashboard (panel de control) el cual muestra información relevante de la planta. En la aplicación se desplegó un resultado de un pH de 7, siendo un dato primordial ya que el agua debe de encontrarse en un rango de 6.5 y 8.5 para que los lodos activados no mueran y traten el agua de una manera correcta haciendo que el agua cumpla con la NOM 003, además la aplicación mostró una cantidad de sólidos suspendidos de 20 mg/L siendo un buen resultado ya que está dentro de los límites de la norma antes dicha. Así mismo mostró una cantidad de agua saneada que va desde 5,743 litros hasta 8,135 litros en diferentes fechas. Todos estos resultados se obtuvieron a través de los respectivos sensores que están conectados a la planta, dichos resultados se pueden observar en la Figura 6 donde se muestra una pantalla de la aplicación móvil.
Se puede observar que los resultados del análisis microbiológico están dentro de la NOM-003 ya que están por debajo de los límites establecidos en dicha norma, la comparación de resultados se puede observar en la Tabla 1 y Tabla 2. Además, gracias a los sensores que monitorean el pH y los sólidos suspendidos de la planta, podemos determinar si existe algún problema que provoque que los parámetros estén fuera de tales límites. ya que, si el pH es menor que seis, la acidez del agua disminuirá la cantidad de lodos activados haciendo que aumente la cantidad de coliformes fecales, huevos de helminto, grasas y aceites, la Demanda Bioquímica de Oxígeno (DBOS) y los Sólidos Suspendidos Totales (SST).

Además, durante la selección de colores de la aplicación se procuró hacer que esta fuera accesible para personas con daltonismo, lo cual cumple con las pautas de la Web Content Accessibility Guidelines, esto se puede hacer con la ayuda de la herramienta "Adobe Color Accessibility tools”. En la Figura 7 se observa la leyenda “No se han encontrado conflictos” lo cual nos indica que el contraste de nuestros colores es perceptible para personas con daltonismo, además como comprobación adicional, en la Figura 8 se puede apreciar una simulación de cómo es que las personas con daltonismo perciben los colores usados en la aplicación.


Es importante mencionar la facilidad de uso del tablero de control de la aplicación móvil, ya que la visualización de los resultados se muestra en tiempo real (Sólidos suspendidos, pH, cantidad de agua en la cisterna). El tablero de control de la app es una excelente forma de monitorear la planta tratadora. Además, de que permite observar todos los datos más importantes rápidamente, entre ellos los valores históricos de pH que grafica cada hora, y también y el volumen por día del agua saneada. El botón de encendido-apagado controla la planta de forma remota.
Conclusiones
Como conclusión, la planta de tratamiento demostró ser una excelente manera de mitigar la escasez del agua ya que trata un total de mil litros de agua en un periodo de una hora. Se pudo analizar que la calidad del agua tratada se apega correctamente a los límites de contaminantes establecidos por la NOM-003 del SEMARNAT. Gracias al proceso de tratado de lodos activados la planta pudo ser sustentable ya que dichos lodos al reproducirse de una manera excesiva se pueden usar como abono para las plantas. La integración del IdC para monitorear el estado de la planta de tratamiento fue eficaz debido a que ya no es necesario estar supervisando la planta de manera física evitando el descuido de ésta, puesto que lo datos del pH y los sólidos de la planta se obtienen a través de sensores, los cuales envían la información en tiempo real hacia una aplicación móvil que cumple con los principios de accesibilidad de la WCAG. Además, la planta logró ser inteligente ya que la intervención humana ya no es necesaria para prender o a pagar la planta, pues el control de encendido y/o apagado está programado para hacerse en un determinado tiempo o bien al cumplir con la cantidad de agua a tratar esta se apagará de manera autónoma. Esto se pudo comprobar gracias a que actualmente la planta de tratamiento fue instalada en el CETis 155.
Referencias
Gaona, I. O. (2021, 11 agosto). Municipios, clave para el tratamiento de aguas residuales. Alcaldes de México. Recuperado de https://www.alcaldesdemexico.com/notas-principales/municipios-clave-para-el-tratamiento-de-aguas-residuales
Abordar la escasez y la calidad del agua. (s. f.). UNESCO. https://es.unesco.org/themes/garantizar-suministro-agua/hidrologia/escasez-calidad
De Jorge, L. R. (2020, 15 diciembre). El proceso de tratamiento de aguas residuales y eliminación de contaminantes emergentes. iAgua. https://www.iagua.es/blogs/lander-rodriguez-jorge/proceso-tratamiento-aguas-residuales-y-eliminacion-contaminantes
Guillén, F. (2022, 18 agosto). Escasez de agua en México afecta ya a 40% del país: Conagua. Serendipia. https://serendipia.digital/investigacion/escasez-de-agua-en-mexico-afecta-ya-a-40-del-pais-conagua/
Ruge Ruge, Ilber Adonayt. (2019). Prototipo de biorreactor aeróbico para el monitoreo y control del proceso de co-compostaje, a partir de lodos de plantas de tratamiento de aguas residuales y residuos sólidos orgánicos de plaza de mercado. 2022, de Universidad Pedagógica y Tecnológica de Colombia Sitio web: https://dialnet.unirioja.es/servlet/articulo?codigo=7002616
Ospina Duque, Jaime Alberto. (2008). Sistema de medición y visualización de potencial de hidrogeno para un prototipo de planta de tratamiento de aguas residuales usando lodos activados. 2022, de Asociación Colombiana de Facultades de ingeniería ACOFI Sitio web: https://aul.primo.exlibrisgroup.com/discovery/fulldisplay?docid=cdi_gale_infotracmisc_A259079432&context=PC&vid=01AUL_INST:AUL
Valdivielso, A. (s. f.). ¿Qué es un sistema de lodos activados? iagua. Recuperado 21 de febrero de 2023, de https://www.iagua.es/respuestas/que-es-sistema-lodos-activados
NORMA Oficial Mexicana NOM-003-ECOL-1997, Que establece los límites máximos permisibles de contaminantes para las aguas residuales tratadas que se reúsen en servicios al público. (1998, 21 septiembre). SECRETARIA DE MEDIO AMBIENTE, RECURSOS NATURALES Y PESCA. https://www.gob.mx/cms/uploads/attachment/file/311363/NOM_003_SEMARNAT.pdf
Herazo, L. (s. f.). ¿Qué es una aplicación móvil? Anincubator. Recuperado 21 de febrero de 2023, de https://anincubator.com/que-es-una-aplicacion-movil/
Sensores. (s. f.). SDI. Recuperado 21 de febrero de 2023, de https://sdindustrial.com.mx/blog/sensores/
Leon, F. (2021, 22 mayo). ¿Qué son los sensores y para qué sirven? DynamoElectronics. https://dynamoelectronics.com/que-son-los-sensores-y-para-que-sirven/
Gracia. M. (s.f.). IoT - Internet Of Things. Deloitte. Recuperado de https://www2.deloitte.com/es/es/pages/technology/articles/IoT-internet-of-things.html
Instituto De Seguridad Y Servicios Sociales De Los Trabajadores Del Estado. (s. f.). El equilibrio del PH en el organismo. Gobierno de México. https://www.gob.mx/issste/articulos/el-equilibrio-del-ph-en-el-organismo