Notas técnicas
Recepción: 29 Octubre 2018
Aprobación: 25 Febrero 2019
Resumen: La presente nota técnica tiene como objetivo identificar las tecnologías de producción de alcohol isopropílico (IPA, por sus siglas en inglés) patentadas a nivel mundial para el periodo 1900-2018. Se realizó el levantamiento de datos a través de una ecuación de palabras claves en la base de patentes Patent Inspiration®. La búsqueda realizada el 03/09/2018 mostró una cantidad de 89 solicitudes y concesiones de patentes, de las cuales 40 fueron relevantes. Del análisis, se identificaron tres métodos de obtención de IPA: hidratación de acetona, hidratación de propileno y por actividad enzimática de bacterias genéticamente modificadas. Para la descripción de las tecnologías fueron seleccionadas las patentes CN103449967B (2015), US5808161A (1998) y EP3348646A1 (2018) respectivamente. Como recomendación, se propone la ejecución de estudios de viabilidad económica para la producción de IPA en Venezuela con materias primas nacionales.
Palabras clave: producción de IPA, manufactura de alcoholes, hidratación de alquenos, hidratación de acetonas, aplicación de modificación genética de bacterias.
Abstract: The objective of this technical note is identify the worldwide patented isopropyl alcohol (IPA) production technologies for the period 1900 – 2018. The data was collected through a keyword equation in the Patent Inspiration®patent base. The search conducted on 09/03/2018 showed an amount of 89 patent applications and concessions, of which 40 were relevant. From the analysis, three methods of obtaining IPA were identified: acetone hydration, hydration of propylene and by enzymatic activity of genetically modified bacteria. For the description of the technologies, the patents CN103449967B (2015), US5808161A (1998) and EP3348646A1 (2018) respectively, were selected. As a recommendation, the execution of economic feasibility studies for the production of IPA in Venezuela with national raw materials is proposed.
Keywords: IPA production, alcohol manufacturing, alkene hydration, acetone hydration, genetic modification of bacteria application.
1. Introducción
El 2–propanol, también llamado alcohol isopropílico, isopropanol, o IPA; es un disolvente de gran utilidad para las industrias farmacéutica, química y petroquímica. Cumple funciones como alcohol farmacéutico de fricción, disolvente en la formulación de pinturas, lacas, diluyentes, tintas, adhesivos, limpiadores de uso general, desinfectantes, cosméticos, artículos de tocador, desincrustantes, productos farmacéuticos, aceites de motor y como intermediario químico para la producción de isopropilaminas, isopropiléteres y ésteres de isopropilo [1]. Su producción industrial es principalmente a través de la combinación de agua y propileno en una reacción de hidratación y en menor grado por medio de la hidrogenación de acetona.
En el caso de la hidratación existen dos vías de producción, la indirecta con ácido sulfúrico y la directa con catalizadores soportados. En el primer proceso se puede emplear un propileno de baja calidad, que predomina en EE.UU., mientras en el segundo es requerido un propileno de alta pureza, el cual es comúnmente utilizado en Europa. Es importante resaltar que estos procesos principalmente producen IPA en lugar de 1-propanol debido a que la adición de agua o ácido sulfúrico al propileno cumple la regla de Markovnikov [2]. A pesar de que estas tecnologías son ampliamente conocidas, se hace necesario explorar las novedades respecto a la manufactura del alcohol.
En Venezuela, Pequiven S.A. es el mayor importador de IPA, seguido por entes privados dedicados al procedimiento aduanero de productos químicos, tal como lo es Integrity International Trading Venezuela C.A. A pesar de la tutela de Pequiven S.A. en materia de importación, la disponibilidad del IPA no es constante debido a los costos que esta acción implica. En consecuencia, la venta de 2-propanol en el mercado nacional queda sujeta a altos precios por parte de los importadores privados, basando su costo en el valor de divisas ilícitas o libertades de especulación de precios.
Con el fin de orientar el fortalecimiento del motor industrial nacional y apoyar en la reducción de importación de productos medios del sector petroquímico por medio de la elaboración de documentos de Vigilancia Tecnológica e Inteligencia Competitiva (VTeIC). Se describen brevemente las posibles vías de producción del 2–propanol según las tecnologías patentadas hasta el momento, ventajas y su evolución histórica.
2. Metodología
El informe está basado en el abordaje informativo de la producción y los aspectos teóricos-técnicos de IPA. Se utilizó la ecuación de búsqueda
((production OR manufacture OR obtaining) AND ("Propan-2-ol" OR C3H7OH OR C3H8O OR "2-Propanol" OR Isopropanol OR "Rubbing alcohol" OR "sec-Propyl alcohol" OR "s-Propanol" OR "iPrOH" OR "Dimethyl carbinol" OR IPA))
en el campo título de la plataforma de búsqueda Patent Inspiration®. Los resultados fueron recuperados para el periodo 1900-2018 (89 solicitudes y concesiones de patentes), almacenados, tratados y analizados. La búsqueda se realizó el 3 de septiembre de 2018.
3. Discusión de resultados
El análisis indicó que la primera patente para la producción de IPA fue concedida en el año 1930 a una empresa inglesa denominada Imperial Chemical Industries. El proceso se basó fundamentalmente en la hidrogenación de acetona en la fase de vapor con un catalizador de cobre y/o plata, el cual posteriormente sería cambiado por óxido azul de tungsteno por la misma empresa; junto con un óxido o hidróxido de un metal divalente [3]. Para el año 1947, fue publicada la obtención de IPA mediante la absorción de propileno y subproductos de éter diisopropílico (C6H14O) en fase líquida con ácido sulfúrico (H2SO4). Luego, varios procesos fueron patentados [4, 5] destacando como patrón la producción del alcohol por medio de la hidratación del propileno (C3H6). En ese sentido, la patente US5808161A, publicada en el año 1995 por la empresa ExxonMobil Oil Corp. describe claramente la tecnología [6].
Debido al interés de un grupo de países que contaban con una producción excedente de acetona de manera secundaria, las solicitudes y concesiones de patentes relacionadas a la hidratación de acetona repuntaron años después. Siendo China uno de los países líderes en patentamiento en la producción de 2-propanol bajo la tecnología de hidratación. Al respecto, la patente JPH0341038A, publicada en el año 1989 por la empresa Mitsui Chemicals, presentó la hidrogenación de acetona en presencia de un catalizador de óxido de cobre u óxido de cromo entre (60 a 200)°C [7]. Mientras que en el año 1998 la solicitud JPH0356428A mostró un proceso similar con rutenio (Ru) como catalizador y la patente JPH03141235A con níquel Raney® [8, 9]. Para el año 2015, la empresa Jiangsu Nine Heaven High Tech Co. Ltd obtuvo la concesión de la patente CN103449967B en la cual se incrementa la conversión de acetona hasta un 99,9 % y el rendimiento de isopropanol puede alcanzar el 99,5 %. Al mismo tiempo que la emisión de desechos orgánicos durante el proceso es muy baja [10].
En función de los avances e invenciones alcanzadas a nivel mundial en las décadas de 1990 y 2000 en las áreas de biotecnología y bioingeniería, la empresa Genomatica Inc. presentó para el año 2010, la solicitud de patente US20100323418A1 titulada “Organismos para la producción de isopropanol, n- butanol e isobutanol”, luego concedida bajo el número US8993285B2 [11] donde microorganismos no naturales con genes que codifican enzimas catalizan isopropanol a partir de la 4-hidroxibutiril-CoA. Al año siguiente, su solicitud US2011201068A1 "Microorganismos y métodos para la co-producción de isopropanol con alcoholes primarios, diolos y ácidos", luego concedida bajo el número US8715971B2 en el año 2014, dio a conocer un proceso a partir de organismos microbianos con la capacidad de biosintetizar IPA en modo n-propanol (C3H8O)/IPA, 1,4-butanodiol (C4H10O2)/IPA, 1,3-butanodiol (C4H10O2)/IPA o ácido metilacrílico (C4H6O2)/IPA. En ese sentido, ambos trabajos promovieron en el área de síntesis de compuestos orgánicos de interés industrial, una oleada creciente de investigaciones, procesos y mejoras en el segmento de producción de IPA a partir de procesos microbiológicos.
Por otro lado, la empresa Mitsui Chemicals Inc., líder en patentamiento y comercialización de IPA, conociendo las ventajas de la biotecnología mostró en el año 2013, bajo la solicitud de patente US2013005008A1, un proceso basado en la bacteria Escherichia coli (E. coli) con actividad enzimática potenciada como un sistema para la producción del alcohol a partir de materia vegetal [12] y con la solicitud US20130211170A1, la desactivación del represor transcripcional GntR en sinergia con un grupo de enzimas auxiliares para mayor eficiencia del proceso [13]. Otra empresa que resalta dentro del segmento de producción de compuestos orgánicos de interés industrial, es Evonik Industries AG, con la solicitud EP3348646A1, describiendo un método para la obtención de acetona, IPA, butanol y etanol desde un proceso de fermentación usando agua como absorbente. La tecnología es escalable de kilos a toneladas, no produce azeótropos, los rendimientos globales superan el 95 % en peso, los requerimientos energéticos son mínimos y la pérdida de absorbente es baja [14].
A continuación serán descritos los procesos patentados más representativos y relevantes para la obtención del IPA que involucran reacciones de hidrogenación de propileno, hidratación de acetona y métodos de biotecnología combinados con ingeniería recombinante.
US5808161A: Proceso para la producción de éter diisopropílico e isopropanol empleando un disolvente.
Solicitud de patente publicada en el año 1998 introducida por la empresa ExxonMobil Oil Corp. presenta un proceso, cuyo diagrama de flujo se muestra en la Figura 1, que inicia con la alimentación de una corriente olefínica rica en propileno y agua junto con p-dioxano como disolvente en la zona de eterificación e hidratación, haciendo uso de un reactor de lecho fijo en presencia de un catalizador ácido como zeolita beta, impregnada con dióxido de zirconio (ZrO2). Los catalizadores tipo zeolita Y, ZSM-35 y MCM-22 también pueden ser empleadas. La reacción se realiza entre los 100 y 250 °C a una presión de 500 a 2000 psi. La relación olefina/agua empleada en la tecnología es aproximadamente de 0,52. Del efluente se recuperan el éter diisopropílico, IPA, disolvente inerte y el agua para luego ser incorporados en la zona de reacción.
En la invención, con la implementación de una temperatura de 330 °C y una alimentación de 40 % en peso de propileno, 9 % en peso de hidrógeno y 51 % de p-dioxano son obtenidos 40 % de propileno, 30,2 % de IPA, 23,9 % de DIPE, 5 % agua y 0,8 % de oligómeros en porcentaje másico.

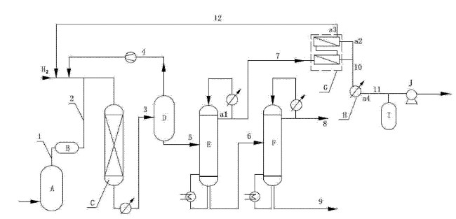
CN103449967B: Proceso y dispositivo para aumentar el rendimiento de producción de isopropanol por medio de la hidrogenación de acetona.
La invención trata de un procedimiento para aumentar el rendimiento de IPA producido por hidrogenación de acetona. De acuerdo a lo mostrado en la Figura 2, la acetona ingresa al evaporador A para luego ser sobrecalentada en el equipo B, con el fin de evitar la formación de espuma líquida de arrastre que perjudique al catalizador de hidrogenación. La corriente vaporizada y sobrecalentada, se mezcla con hidrógeno para alimentar al reactor de hidrogenación C. El producto de reacción contenido en la corriente 3, se basa en IPA y compuestos no reaccionantes a base de hidrógeno que son ingresados al separador D en donde la mezcla líquido-vapor es condensada. En el separador D es obtenido por el tope una corriente 4 gaseosa rica en hidrógeno, la cual es comprimida y reingresada a la corriente 2 de alimentación del reactor de hidrogenación C; mientras que por el fondo es obtenida la corriente 5 líquida, compuesta por los productos de reacción.
La corriente líquida es ingresada en una columna de rectificación E para separar componentes ligeros, siendo la corriente 7 extraída de la parte superior con isopropanol al 81 %, acetona al 8 % y agua 11 % en peso, formando un azeótropo ternario, el cual alimenta un equipo de pervaporación G, con membranas compuestas de quitosano, alcohol polivinílico, alginato de sodio, sílice o tamiz molecular.
El equipo de pervaporación G tiene como objetivo la deshidratación de la corriente 7, la cual resulta en la separación de IPA y acetona en la corriente 12 y del agua vaporizada como material permeado en la corriente 10. La corriente orgánica 12 es devuelta al reactor de hidrogenación para mejorar el rendimiento del proceso, mientras que la corriente acuosa 10 es condensada y almacenada en el tanque de permeado I. La corriente de fondo 6 del primer fraccionador E compuesta de IPA crudo, es ingresada en el segundo fraccionador F con el propósito de refinar el producto, obteniendo así por el tope una corriente 8 con IPA refinado con menos de 0, 01 % en peso de agua y una corriente 9 de compuestos pesados por el fondo.
Entre las variables principales del proceso pueden destacar una relación de 4:1 en la alimentación del reactor de hidrogenación, las columnas de fraccionamiento cuentan con 30 platos teóricos y operan a presión atmosférica con una relación de reflujo equivalente a 4. El reflujo es empleado para controlar la temperatura del fondo, la cual es de aproximadamente 88 °C en el fraccionador E y de 100 °C en la columna F; mientras que en el tope la temperatura ronda los 56 ◦C para el primero y los 82 °C en el segundo. Respecto al equipo de pervaporación G, se emplea una temperatura de 120 °C y una presión absoluta en el lado de la materia prima de aproximadamente 0,2 MPa y de 2 MPa en el lado permeado. Siguiendo los parámetros mencionados, se obtiene una pureza de 99,99 % en peso para el IPA, 99, 9 % para la acetona y un rendimiento de 99, 5 % para el isopropanol.

Leyenda:A) evaporador; B) sobrecalentador; C) reactor de hidrogenación; D) separador de gas-líquido; E) primer fraccionador; F) segundo fraccionador; G) aparato de pervaporación, H) condensador; I) tanque de permeado; J) bomba de vacío.
EP3348646A1: Proceso microbiano para la producción de acetona, isopropanol, butanol y/o etanol mediante la absorción del producto por el agua.
La solicitud de patente publicada en el año 2018 e introducida por la empresa alemana Evonik Industries AG, muestra un proceso microbiano de reacondicionamiento de acetona en tres etapas, en el cual se emplea agua como absorbente. La tecnología es ambientalmente amigable, económica, escalable y sin presencia de azeótropos. El producto mayoritario es la acetona con un rendimiento global del 95 % en peso y se obtienen en menor proporción IPA, butanol y/o etanol. La Escherichia coli (E. coli) es la bacteria empleada en la biosíntesis. No obstante, es de gran importancia tomar en cuenta la recomendación del inventor de utilizar microorganismos genéticamente modificados para optimizar los resultados.
La Figura 3, muestra un diagrama de bloque del proceso que consta de tres etapas. La primera es la eliminación de la acetona del caldo de fermentación mediante la extracción con aire, dióxido de carbono (CO2), hidrógeno (H2), gas de síntesis, nitrógeno (N2), monóxido de carbono (CO), oxígeno (O2) o metano (CH4). En la segunda etapa, la acetona es obtenida mediante el lavado de la corriente gaseosa por absorción con agua (H2O). De acuerdo a la patente, el agua (H2O) posee una tasa de pérdida menor al 5 % para una relación (H2O)/acetona de 19,5. En la tercera fase del proceso se lleva a cabo la separación destilativa a presión reducida de la acetona y los componentes secundarios, IPA, etanol (C2H6O), butanol (C4H10O) y el absorbente (H2O), permitiendo la recirculación del absorbente purificado en la segunda etapa.

4. Conclusiones
Del estudio evolutivo de las tecnologías de producción de alcohol isopropílico (en inglés IPA) a partir del primer registro de patentes en el año 1930, se visualizan dos (02) grupos importantes según área de desarrollo: Síntesis Orgánica y Biotecnología-ingeniería recombinante. La primera representada por las reacciones de hidratación de propileno (1930 − 1946) e hidratación de acetona (1947 − 2016) y el segundo por la biosíntesis de microorganismos modificados genéticamente (2010- actualidad). Además se observaron incrementos sustanciales en los rendimientos globales desde 30,2 %, 80 % y 99,5 % según la evolución de las tecnologías.
En función de la disponibilidad de materias primas y del desarrollo de la industria petrolera nacional, se recomienda el estudio de aplicación de corrientes de propileno producidas en el país. No obstante, es importante evaluar esfuerzos orientados en el área de la biotecnología con la finalidad de profundizar procesos de mejores rendimientos, amigables con el ambiente y de mayor relación costo-beneficio.
5. Referencias
[1] J. Nitz, M. Gerdom, S. Kohlstruk, and W. Bluemke. EP3348646A1 - Mikrobielles verfahren zur herstellung von aceton, isopropanol, butanol und/oder ethanol umfassend die produktabsorption durch wasser. Patent, 2018.
[2] D. Gutsche y D. Pasto. Fundamentos de química orgánica. Reverté, Madrid, España, 1979.
[3] Imperial Chemical Industries LTC and G. Horsley. GB327224A - Production of isopropyl alcohol. Patent, 1929.
[4] Distillers Co (Yeast) Ltd. and Distillers Co Ltd. GB642905A - Manufacture of isopropyl alcohol. Patent, 1947.
[5] W. Bell, S. Brown, and J. Trewella. US5569789A - Multistage indirect propylene hydration process for the production of diisopropyl ether and isopropanol. Patent, 1996.
[6] S. Brown and J. Trewella. US5808161A - Process for the production of diisopropyl ether and isopropanol employing a solvent. Patent 19, 1980.
[7] H. Atsuhiko, H. Kato, N. Kitano, and Y. Ono. JPH0341038A - Production of isopropanol. Patent, 1989.
[8] R. Hamana, H. Hase, and M. Inaba. JPH0356428A - Production of isopropyl alcohol. Patent, 1998.
[9] H. Fukuhara and K. Taniguchi. JPH03141235A - Production of isopropanol. Patent, 1998.
[10] G. Xuehong, K. Weifang, Y. Congli, and Q. Zusen. CN103449967B - Process and device for increasing yield of acetone-hydrogenation isopropanol production. Patent, 2013.
[11] A. Burgard. US8993285B2 - Organisms for the production of isopropanol, n-butanol, and isobutanol. Patent, 2009.
[12] Y. Matsumoto, J. Hirano, T. Morishige, T. Shirai, H. Takahashi, K. Amano, N. Takebayashi, M. Wada, H. Shimizu, C. Furusawa, and T. Hirasawa. US2013005008A1 - Highly productive isopropyl alcohol - producing bacterium. Patent 19, 2013.
[13] K. Amano, T. Shirai, H. Takahashi, J. Hirano, Y. Matsumoto, N. Takebayashi, M. Wada, H. Shimizu, C. Furusawa, and T. Hirasawa. US9267156B2 - Isopropyl alcohol-producing bacterium having improved productivity by GntR destruction. Patent, 2010.
[14] K. Amano, T. Shirai, J. Hirano, Y. Matsumoto, N. Takebayashi, M. Wada, H. Shimizu, C. Furusawa, and T. Hirasawa. US2013211170A1 - Isopropyl alcohol-producing bacterium having improved productivity by GntR destruction. Patent, 2013.
Notas de autor
publicacionesgpidi.cntq@gmail.com
Enlace alternativo
http://servicio.bc.uc.edu.ve/ingenieria/revista/v26n1/art10.pdf (pdf)